宇通產品
Products List聯系我們
Contact Us總經理 :陸文光 13906123780
銷售副總:查永強 13775013377
電話:0519-88908088
外貿部:0519-88901088 67892070
傳真:0519-88902649
網址:www.wuxijipiao.com
郵箱:yutong@china-yutong.com
ZDG系列振動流化床干燥機
詳細說明
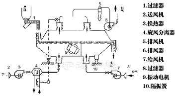
工作原理:
物料自進料進口進入機內,在振動力作用下,物料沿水平面流化床拋擲,向前連續運動,熱風向上穿過流化床同濕物料換熱后,濕空氣經旋風分離器除塵后由排風1:3排出.干燥物料由排料進口排出。
設備特點:
結構示意圖:

配套系統圖:

適用物料:
適用于化工、制藥、食品、脫水蔬菜、糧食、礦產等行業的粉狀、顆粒狀物料的干燥、冷卻等作業。 如:檸檬酸、味精、硼砂、硫銨、復合肥、蘿l、絲、豆粕、酒糟、種子、礦渣、砂糖等。
機型 | 流化床面積m2 | 進風溫度℃ | 出風溫度℃ | 蒸發水份能力Kg/h | 振動電機 | |
型號 | 功率 | |||||
ZDG3×0.3 | 0.9 | 70-140 | 40-70 | 20~35 | YZS10-6 | 0.75×2 |
ZDG4.5×0.3 | 1.35 | 70-140 | 40-70 | 35~50 | YZS10-6 | 0.75×2 |
ZDG4.5×0.45 | 2.025 | 70-140 | 40-70 | 50~70 | YZS10-6 | 1.1×2 |
ZDG4.5×0.6 | 2.7 | 70-140 | 40-70 | 70~90 | YZS10-6 | 1.1×2 |
ZDG6×0.45 | 2.7 | 70-140 | 40-70 | 80~100 | YZS10-6 | 1.1×2 |
ZDG6×0.60 | 3.6 | 70-140 | 40-70 | 100~130 | YZS25-6 | 1.5×2 |
ZDG6×0.75 | 4.5 | 70-140 | 40-70 | 120~170 | YZS25-6 | 1.5×2 |
ZDG6×0.9 | 5.4 | 70-140 | 40-70 | 140~170 | YZS30-6 | 2.2×2 |
ZDG7.5×0.6 | 4.5 | 70-140 | 40-70 | 130~150 | YZS30-6 | 2.2×2 |
ZDG7.5×0.75 | 5.625 | 70-140 | 40-70 | 150~180 | YZS40-6 | 3.0×2 |
ZDG7.5×0.9 | 6.75 | 70-140 | 40-70 | 160~210 | YZS40-6 | 3.0×2 |
ZDG7.5×1.2 | 9.0 | 70-140 | 40-70 | 200~280 | YZS50-6 | 3.7×2 |
ZDG7.5×1.5 | 11.25 | 70-140 | 40-70 | 230~330 | YZS50-6 | 3.7×2 |
ZDG8×1.8 | 14.4 | 70-140 | 40-70 | 290~420 | YZS75-6 | 5.5×2 |
★以上蒸發量是大蒸發量。
物料名稱 | 物料形狀 | 初水份(%) | 終水份(%) | 床面處理量(Kg/M2.h) |
檸檬酸 | 粒狀 | 2.5 | 0.5 | 200 |
味精 | 粉狀 | 5 | 0.3 | 200 |
味精 | 粒狀 | 5 | 0.2 | 280 |
流胺 | 粒狀 | 3.01 | 0.28 | 700 |
繃酸 | 粒狀 | 4.1 | 0.3 | 900 |
癸二酸 | 針狀晶體 | 9.25 | 0.15 | 180 |
繃紗 | 粒狀 | 6.5 | 0.2 | 500 |
纖維素(CMC) | 絮狀 | 35 | 3.6 | 80 |
三元復合肥 | 球狀 | 24.4 | 5.5 | 280 |
白碳黑 | 膏狀 | 78.6 | 11.8 | 100 |
草酸 | 粒狀 | 6.2 | 0.1 | 700 |
塑料粒子 | 粒狀 | 3.7 | 0.01 | 300 |
中藥飲片 | 片狀 | 58 | 4 | 40 |
高錳酸鉀 | 粒狀 | 3.7 | 0.15 | 500 |
阿司匹林 | 粉狀 | 3.1 | 0.1 | 600 |
鈣鎂磷肥 | 粒狀 | 11.1 | 0.35 | 400 |
豆 | 片狀 | 16.8 | 12.5 | 1000 |
膨潤土 | 粉狀 | 20.5 | 0.5 | 500 |
大豆 | 丸狀 | 12.2 | 10.9 | 1200 |
活性白土 | 粉狀 | 43.7 | 17.9 | 180 |
玉米胚芽 | 粒狀 | 55 | 5 | 50 |
豆瓣 | 片狀 | 18.9 | 13 | 1100 |
火柴桿 | 條狀 | 46.9 | 8 | 100 |
茶葉 | 條狀 | 15 | 7.4 | 300 |
酒精 | 粒狀 | 74 | 8.2 | 50 |
煙梗絲 | 絲狀 | 30 | 14 | 200 |
飼料 | 條狀 | 28 | 6.9 | 150 |
珍珠粉 | 粉狀 | 9.1 | 0 | 450 |
洗衣粉 | 粉狀 | 10 | 1.75 | 300 |
催化劑 | 粒狀 | 25.5 | 2.3 | 100-300 |
精鹽 | 粒狀 | 1.85 | 0 | 2400 |
聚乙烯 | 粉狀 | 21 | 0.06 | 120 |
聚氯乙烯 | 粉狀 | 12.8 | 0.29 | 150 |
淀粉 | 粉狀 | 43.4 | 13.2 | 90 |
雞精 | 粒狀 | 5-7 | 0.5 | 190 |
氯化氨 | 粒狀 | 4-6.7 | 0.5 | 500-600 |
結構示意圖:

ZDG振動流化床用戶單位合作客戶
湖北凱鑫自動化裝備有限公司 | 北京倍卓三優科技發展有限公司 |
河南海爾希生物科技有限公司 | 山東新華制藥股份有限公司 |
福建鑫瑞新材料科技有限公司 | 山東明晟化工工程有限公司 |
華陰市錦前程藥業有限公司 | 翰金科技股份有限公司 |
派爾森環??萍加邢薰?/p> | 杭州貝思特節能環??萍加邢薰?/p> |
揚州四新新材料科技有限公司 | 江蘇中一環??萍脊煞萦邢薰?/p> |
環天通用航空有限公司 |





